OT-300 在线监控模块化 OTDR光时域反射仪
适用于多芯光纤测试,多种型号可供选择,支持FTTx检测排障与专网运维
· 平台加模块化设计
· USB与RJ45等多种连接方式
· 快速分析处理软件
· 开源的接口文档,便于客户开发
· 测试高速、结果精准、重复性高
· 自动/手动OTDR模式:多脉宽测试+自动分析,一键快速自动测试
产品详情

产品概述
MK体育科技的OT-300模块化的OTDR通过其灵活的模块化设计,不仅提升了测试精度和效率,还增强了设备的适应性和可扩展性,广泛应用于光纤网络建设、运营商维护、光纤布线调试以及光纤故障诊断等多个领域。在光纤通信和网络建设日益复杂的背景下,模块化OTDR为工程师和网络运营商提供了强大的工具,保障了光纤系统的可靠性和稳定性。

主要优势
· 平台加模块化设计
· USB与RJ45等多种连接方式
· 快速分析处理软件
· 开源的接口文档,便于客户开发
· 测试高速、结果精准、重复性高
· 自动/手动OTDR模式:多脉宽测试+自动分析,一键快速自动测试
主要应用
· 接入网、城域网、长距离和超长距离光纤网络特征分析
· 数据中心的搭建与监控和故障排查
· 各层级网络的在线和离线光纤监控
· 实时光纤链路数据采集与分析
· 光纤光缆生产制造的检测
性能参数
| 模块化 OTDR | ||||
型号 | OT-300-2132-PV#1310/1550 | OT-300-2136-PV#1310/1550 | OT-300-2136-PV#1310/1625 | OT-300-2224-PV#850/1300 |
波长(nm) | 1310/1550 | 1310/1550 | 1310/1625 | 850/1300 |
动态范围(dB) | 32/30 | 36/34 | 36/34 | 24/24 |
距离范围(km) | 0.1~180 | 0.1~240 | 0.1~240 | 0.1~5 |
脉冲宽度(ns) | 3/5/10/30/50/100/275/500/1000/2500/10000/20000 | 3/5/10/30/50/100/275/500/1000/2500 | ||
事件盲区(m)(2) | 0.75 | 2 | ||
衰减言区(m)(2) | 3.5 | 10 | ||
| 损耗分辨率(dB) | 0.001 | |||
距离分辨率(m) | 0.001 | |||
测距精度(m) | ±(0.75+0.005% x distance+ sampling resolution) | |||
| 数据保存格式 | SOR/PDF/HTML | |||
| 光功率计(可选) | ||||
| 波长范围(nm) | 800nm~1700nm | |||
测量范围(dBm) | -50~+10 | |||
测量不确定性 | +/-5% | |||
校准波长(nm) | 850/1300/1310//1550/1625 | |||
| 连接器类型 | FC | |||
| 可视故障定位(可选) | ||||
| 波长范围 (nm) | 630nm~670nm | |||
| 工作模式 | CW/1Hz | |||
| 输出功率 (mw) | >1 | |||
| 连接器类型 | FC | |||
| 通用指标 | ||||
工作温度(℃) | 10~40 | |||
储存温度(℃) | -40~70 | |||
工作湿度 | 0 % to 95 %(非冷凝) | |||
| 整机尺寸 (mm) | 140.5*100*69(可定制) | |||
备注:
[1]所有规格的适用条件是温度为23°C ±1°C
[2]盲区测试条件:SM1550/3ns/0.65km/60s;事件反射系数为-45±2dB
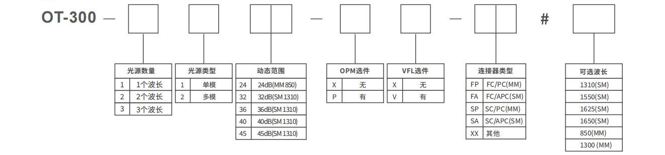
订购信息
OT-300单芯单多模系列OTDR

轻松获取MK体育的服务与支持
您是否需要支持与服务?从这里可以快速获取更多资源,最大程度的提升您的产品体验。



粤公网安备44030502009809